I really need help!
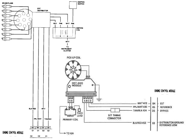
Hi I have a 91 caprice with hei distributor. The car has a 305 in it with automatic trans. The car ran prior to me tearing it apart. But the problem I was having was that it was over heating. I found out I needed to replace the head gasket. So I replaced the head gaskets and valve seals and got everything back together. After I got it back together I adjusted the valves. I'm getting 140-150 psi on all cylinders. So I know compression is good. Also I checked spark and I'm getting that too and I'm getting fuel to the throttle body. It will crank and sounds good while cranking but it won't start. I redid the timing and zeroed it out. Still no start. Pulled the set timing connector and still no start. But if I pull the 4 wire connector from the distributor the car will start everytime. But dies soon after because the tbi is no longer getting any fuel. And I've looked at a schematic and all the wires on the 4 prong connector go to the ecu. So does that mean the ecu is bad? Also I am getting ground on the black and red wire and the white wire. The outside wires on the connector. I thought that was suppose to be positive. I also took off the ignition control module and had it tested 5 times at auto zone and it passed all times. Also tested the pick up coil and it pass. It was at 850 ohms when I touched the two prongs to the pick up coil leads. I checked the computer and it had no codes and I reset it after and still no change. All grounds and powers are good. Battery is new and I can hear the fuel pump and the relay cut on when I turn the key on. Also is the tbi suppose to constantly pour out fuel with me trying to start it? Because when the connector on the distributor is plugged in. It flows fuel, but seems like it's a lot. Can anyone help point me in the right direction?
https://www.youtube.com/watch?v=NA8G...tZGhfB1wB4xmZA this is a video i took of the car im still having the problem. i replaced the ignition rotor, redid the timing, checked all grounds but i cant find something to show me where all the grounds are. I just really want to get this car started can someone please help me? im also putting pics of the connector and a schematic im trying to figure it out. but im stumped. one is a pic of the timing advanced that i disconnect to try and get the timing right. and im getting spark and my fuel pressure with key on is 13 psi. and its the connector on the right that i disconnect and it starts but no fuel.
Thread
Thread Starter
Forum
Replies
Last Post
Chevyforlife16
Silverado, Sierra & Fullsize Pick-ups
6
Apr 9, 2013 7:49 PM
lildude_3675
Silverado, Sierra & Fullsize Pick-ups
3
Dec 10, 2008 5:09 PM



